72RoadRunnerGTX
Well-Known Member
Then there is the factory approach to beefing up the alternator to splice 1 bulkhead Packard terminal weakness, the mid-seventies C-body recall. Much safer than the “shunt wire” bypass.
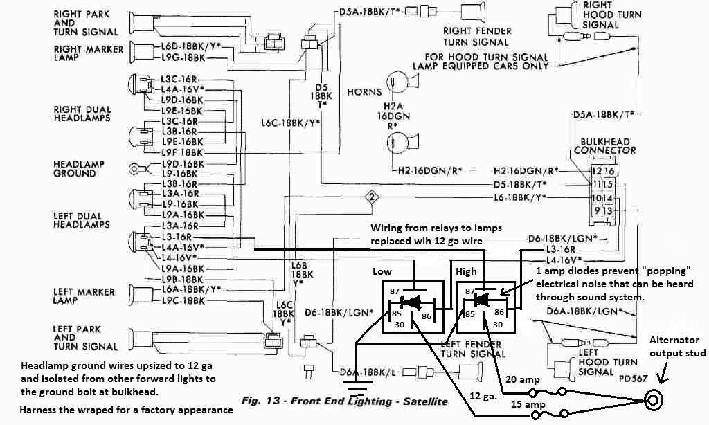
Yes, that is the current Challenger project, now in the final stages of completion. Not so much a proponent of the ammeter, more that I understand it is purpose and why it’s there, as well, understand how to maintain/service it to continue to operate within its design limits and all while running all the loading I need/want. Don’t buy into to all the fear mongering and misinformation circulating for years relating to the Chrysler passenger car ammeter.What I described above is if you want to retain a stock configuration. Keeping the amp gauge. I think this is what 72RoadRunnerGTX did. He can explain what gauge (8GA) wire, Fuses and locations worked best for him. He is a proponent of the amp gauge. I think this one of his pictures.
I'm good for this ground, I cleaned the alternator ground too, I will try the ground strap, thanks !This is where the factory ground is for the chassis. The battery negative and the headlight ground is there. Then there is the negative battery cable on the motor. Then the alternator mounting hardware is the ground for the alternator. The body is the ground for all others.
View attachment 146173
View attachment 146173 It wouldn't hurt to put a ground strap from the motor to the firewall. That's what I did.
| State of Charge | Specific Gravity Values for Temperate Climates | Specific Gravity Values for Tropical Climates |
|---|---|---|
| Fully Charged | 1.250 – 1.280 | 1.210 – 1.230 |
| 75% Charged | 1.220 – 1.240 | 1.190 – 1.210 |
| 50% Charged | 1.190 – 1.210 | 1.160 – 1.180 |
| 25% Charged | 1.160 – 1.180 | 1.130 – 1.150 |
| Discharged | Below 1.160 | Below 1.130 |
Depends on what gauge wire and length you put on.so the wire from the alternator who go directly to the battery positive
It's a 6g, 7 ft, so the Powermaster guy was right, I need 125 mega fuse.Depends on what gauge wire and length you put on.
