74 challenger
Well-Known Member
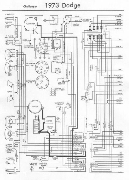
Ok so I have no dash,dome,4 ways,brake,radio,map or park lights.All worked about a month ago. Jim rebuilt all switches last year. Today when I turn the headlights on park lights came on for a second then out. Should I start checking 1st headlight switch or steering column? I believe grounds are good do to replacing under dash harness last year. Headlights,wipers and turn signals work. The car also runs. Thanks Dave





















